Shihlin SC3 İnverter (Motor Sürücüsü) Parametre Ayarları
MODE: Menü
SET : Uygula
JOG: Kesik Çalışma
PU : Sürekli Çalışma
OPnd: Harici Buton ve Pot İle Çalıştırma REV : Geri
FWD: İleri
STOP: Dur
Parametre Ayarlama: MODE İle Parametre Görülür, POT İle Parametre Bulunur, SET ile Parametre Seçilir, POT İle Parametre Değiştirilir, SET Basılı Tutularak Parametre Onaylanır, SET İle Çıkış Yapılır.
Gerili,Akım,Frekans Gösterme: MODE İle MON Işığını Yanması Sağlanır, SET İle Seçim Yapılır.
Fabrika ayarlarına geri dönüş için ; Çalışma Modu : 00-16 < 1 > Olarak ayarlanır. (PU Çalışma modundayken)
00-02 parametresine gelinir. Set tuşu ile değer < 3 > olarak ayarlanır. Set tuşuna basılı tutulur, değer yan / sön yaptıktan sonra, tekrar set tuşuna basılıp çıkılır.
Motor Gücü Ayarlama: 05-01 < … KW >
Motor Kutup Sayısı Ayarlama: 05-02 < 4 >Vektör Modu Auto_Tuning Ölçümü: PU Modunda iken 00-21 < 2 >, Motor Gücü Ayarlanır 05-01 < … KW >, Motor Kutup Sayısı Ayarlanır 05-02 < 4 >,
05-00 < 1 > Ayarlanır, REV İle Geri veya İleri Çalıştırılır, SET İle işlem Tamamlanır.
Maximum / Minimum Frekans Ayarlama:
Shihlin Sürücüde Hızlanma ve Yavaşlama Zamanı Nasıl Ayarlanır?Hızlanma zamanı: 01-06
Yavaşlama zamanı: 01-07 parametresinden ayarlanır.
Birimi fabrika ayarında 0.01 sn dir. Eğer 0.1 sn yapılmak istenirse 01-08: 1 olarak değiştirilmesi gerekir.
Örneğin 01-06 parametresinin içinde 5.00 yazıyor ise hızlanma zamanınız 5 sn demektir.
Hızlı Duruş Frenleme İçin: 10-00 < … Hz >
0 Hızda Dc Gerilim İle Frenleme İçin: 00-21 < 0 > , 01-11 < 0 > , 10-03 < 1 > , 10-04 < … V >
JOG Frekansı Ayarlama: 01-13 < … Hz >
JOG Hız/Yav. Zamanı Ayarlama: 01-14 < … Sn >
Harici Yüksek Hız M1 Ayarlama: 04-01 < … Hz >
Harici Düşük Hız M0 Ayarlama: 04-02 < … Hz >
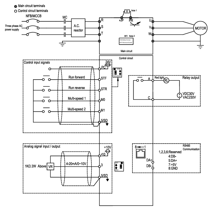
Shihlin Sürücülerde Harici Start - Stop Çalışma MetodlarıÇalışma Modunu Ayarlama: 00-16 < 0 >Hari̇ci̇ potansi̇yometre ve termi̇nallerden start stop kontrolü = 00-16 < 2 > olarak ayarlanır .
Set tuşuna basılı tutulur, değer yan sön, yaptıktan sonra tekrar set tuşuna basılır.
SC3 serisi sürücülerde Harici Terminal Tetiklemesi ile Sürücülere Start, Stop ve Çalışma yönü sinyali gönderilebilir.
Her durum için 00-16 parametresi harici moda alınması gerekir.
Örneğin hız keypad üzerinden ayarlanmak istenir ise 00-16 parametresi 4 yapılmalıdır.
Çalışma modlarına
http://www.fasttr.com/forum/viewtopic.php?f=29&t=84 bakabilirsiniz.
Sürücü üzerinde 03-00 parametresi ile STF(Start Forward) Klemensinin, 03-01 parametresi ile STR(Start Reverse) Klemensinin, 03-03 parametresi ile de M0 (Multi İnput 0) Klemensinin ne amaçla kullanılacağı seçilebilir.
Mod 1-03-00: 0 (STF) (Sürücü Üzerinde STF Klemensi)
03-01: 1 (STR) (Sürücü üzerinden STR Klemensi) tanımlanır ise şekilde de görüleceği gibi STF girişine sinyal geldiği sürece sürücü ileri yönde Start, STR girişine sinyal geldiği sürece sürücü geri yönde start alacaktır. Her iki anahtar aynı anda aktif yada aynı anda pasif ise sürücü Stop konumunda olacaktır.
Mod 2-03-00: 28 (RUN) (Sürücü Üzerinde STF Klemensi)
03-01: 29 (STF/STR) (Sürücü üzerinden STR Klemensi)tanımlanır ise STF girişine sinyal geldiği sürece sürücü ileri yönde Start, STF girişi varken STR sinyali gelir ise sürücü geri yönde Start alacaktır. Diğer anahtarlama kombinasyonlarında sürücü Stop konumunda olacaktır.
Mod 3-03-00: 0 (Sürücü Üzerinde STF Klemensi)
03-01: 1 (Sürücü üzerinden STR Klemensi)
03-03: 31 (Sürücü üzerinde M0 Klemensi) tanımlanır ise Normalde Kapalı Stop Anahtarı(K0) sinyali var iken, STF(K1) sinyalinin Yükselen kenar tetiği gelmesi ile sürücü iler yönde start, STR(K2) anahtarının Yükselen kenar tetiği gelmesi ile sürücü geri yönde start alacaktır. Sürücü Run konumunda iken herhangi bir anda Normalde kapalı Stop Anahtarı(K0) sinyali kesilir ise sürücü Stop konumunda olacaktır.
Mod 4-03-00: 28 (RUN) (Sürücü Üzerinde STF Klemensi)
03-01: 31 (STOP) (Sürücü üzerinden STR Klemensi)
03-03: 29 (STF/STR) (Sürücü üzerinde M0 Klemensi) tanımlanır ise Normalde Kapalı Stop Anahtarı(K1) sinyali varken, STF(K2) anahtarının yükselen kenar tetiği ile M0 dijital girişi(K0) pasif ise sürücü ileri yönde start, M0 dijital girişi(K0) aktif ise ileri sürücü geri yönde start alacaktır. Çalışma esnasında Normalde Kapalı Stop Butonu(K1) sinyali kesilir ise Sürücü Stop konumunda olacaktır.

03-00 P'li karşılığı P83
03-01 P'li karşılığı P84
03-03 P'li karşılığı P80Shihlin Sürücüde Çoklu Hız Ayarları
Çalışma şekli:
M0: Düşük Hız 10.00 Hz
M1: Orta Hız 30.00 Hz
İnput Tanımlamaları:
03-03: 2 (M0'ın düşük hız inputu olacağı seçilir)
03-04: 3 (M1'ın orta hız inputu olacağı seçilir)
Hız Tanımlamaları:
04-02: 10.00 (M0 inputu verildiğinde bu hız olsun)
04-01: 30.00 (M1 inputu verildiğinde hız bu olsun)
Mod seçimi:
00-16: 2 yapılmalıdır

Örneğin Düşük Hızda (10.00 Hz) ileri yönde dönmesini istersek SD ortak uç olacak şekilde STF ve M0'ı aynı anda vermemiz gerekir.
Örneğin Düşük Hızda (30.00 Hz) geri yönde dönmesini istersek SD ortak uç olacak şekilde STR ve M1'i aynı anda vermemiz gerekir.
Shihlin Sürücülerde Motor Yönü İzinleriSürücüler varsayılan fabrika ayarında her iki yöne de çalışmaya izinli olup, mekanik engeller ve çalışma prensibine göre eğerki tek yön çalışması gerekiyorsa parametre olan buna engel konulabilmektedir.

00-15 (P78) parametre içeriği eğer ki "0" ise motor her iki yöne de çalışma komutu alır ve çalışır.
00-15 (P78) parametre içeriği eğer ki "1" ise motor sadece ileri yön çalışma komutu alabilir geri yöne çalışma engellidir.
00-15 (P78) parametre içeriği eğer ki "2" ise motor sadece geri yön çalışma komutu alabilir ileri yöne çalışma engellidir.
Kaynaklar ;
www.fasttr.com/forum/viewtopic.php?t=364youtube.com/@MustafaErdemBerk
www.otomasyonavm.com